首页 > 行业资讯 >无刷电机
TECHNICAL SUPPORT

液压舵机故障分析图 新手也能快速上手的排查指南

发布时间: 2026-03-25

你可曾碰到过这般场景,设备忽地就不受控制了,你朝着液压舵机接连不断地使劲拆解,到头来即便满头大汗却依旧寻觅不到问题的根源所在?别着急,就在今天,咱们来谈论一下那个会使复杂棘手之问题转变为简易状况的绝妙神器,也就是液压舵机的故障分析图。这东西犹如一张针对设备所拍摄的X光片,能够让你瞬间看透故障隐匿于何处,助力你节省大量的时间以及精力。

故障分析图到底有啥用

你是否也存有好奇之心,一张图纸真的能够解决实际问题吗?答案是肯定的!液压舵机故障分析图最为关键的作用,便是将液压系统里那些无法看见且触摸不到的油路、压力以及动作,全部通过符号和线条绘制出来。当你碰到舵机不转动或者转向缺乏力量的时候,不要再凭借感觉胡乱猜测了,将这张图拿出来顺着油路走上一遍,问题很有可能就会显现出来了。

仿若一位经验老到的技师伴随你劳作,它便是那般存在。图例不单清晰标注了液压油的流动趋向,还将每处阀件、油缸于何种状态下应呈现何种表现,皆刻画得明明白白、毫无疏漏。你仅需依据设备当下所呈现诸如噪音偏大、温度攀升之类的症状,于图中逐一排查、仔细对照权衡权衡考量考究考究,很快便能精准判定究竟是油泵出现故障损坏了,亦或是换向阀发生卡顿阻滞了,进而使你从以往那种“头疼医头、不分青红皂白盲目应对 ”的状况彻底转变为能够实施精准打击、有的放矢解决问题的状态。

一张图里都藏了哪些关键信息

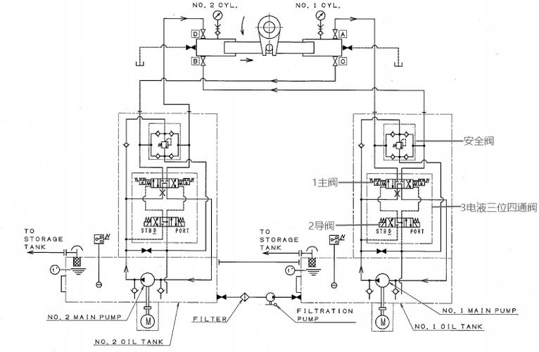
想将分析图运用熟练,你先领会它的“语言”。有一张属于标准范畴的液压舵机故障分析图,一般情形下涵盖了三大块核心要点:其一为动力源部分,其二是控制部分,其三是执行部分。动力源所指的便是油泵以及电机,在图中能够标注出它们各自的型号还有工作压力;控制部分即为各类阀,诸如换向阀、溢流液压阀,这些阀决定了液压油的流向;执行部分就是致使舵叶转动的油缸。

这里有个小技巧送给你,找故障之时,重点盯着图上那些用不同颜色或者虚线标出来的“关键测点”,这些位置通常是压力测试口或关键动作的触发点舵机厂家伟创动力,比如图上某个阀块旁边画了个带圈的小箭头,这就提示你这里是个重要监测点,当舵机不动作时,你能在这里接上压力表,一看压力数据,立马就能判断出是前面的阀没打开,还是后面的油缸漏了油。

液压舵机的故障分析图_液压舵机系统原理图_液压舵机结构图

这几种常见故障图你得会认

液压舵机极为常见的故障当中的一个便是“卡舵”,这意思是舵叶转不动,或者转动起来非常费劲。在故障分析图那儿,这种情形通常指向两个地方,一处是主油路上的溢流阀,另一处是换向阀。要是图上溢流阀的符号旁边标注了“调压弹簧”,那你就得联想到,有可能是阀芯被脏东西给卡住了,致使油压一直无法上升,舵机自然而然就没力气了。

另外一种较为常见的问题称作“跑舵”,也就是舵叶无法停止,总是偏向于某一侧。在这种情况下,你需要于分析图上去找寻一番,查看是否存在用虚线连接的“液控单向阀”或者“锁阀”。此类故障超过九成皆是这些锁闭元件出现了问题,要么是阀芯出现磨损致使关不严,要么是控制油路压力不足从而打不开。学会在图上迅速定位这些关键阀件,你的排查速度能够加快一倍有余。

手把手教你用图找故障点

开展第一步操作舵机品牌伟创动力,将故障分析图取出,依据实物寻觅液压站的主油路。瞧瞧油泵输出的高压油,是否经由滤器后径直抵达换向阀?倘若换向阀处于中间位置,油理应直接回流至油箱,此即卸荷状态。要是此刻设备伴有异常噪音,那就率先对滤器以及溢流阀予以检查,因为在图上清晰可见,它们乃是产生噪音的“源头”。

经过流程的第二步,要去关注换向阀的动作时序情况。在图上,会借助箭头或表格来向你表明,当阀芯处于特定位置时,油缸将会出现怎样的动作。倘若你察觉到舵机仅仅能够朝着一个方向转动,那么就顺着图上从换向阀到油缸的油路走向,针对两个方向各自对应的油管展开检查。要是哪边呈现出没有反应的状况,那么故障大概率是出在与之对应的阀芯那一侧。按照这样的方式一步步紧跟着图来行进,即便再为复杂的故障也能够被拆解得分毫不差。

提前看懂这张图 把故障扼杀在摇篮

液压舵机的故障分析图_液压舵机系统原理图_液压舵机结构图

甭等舵机出现故障不能正常运转了才回忆起这张图。那些真正称得上行家的人,平常就会拿着故障分析图去做预防性的检查。举例来说,图上标记了正常状态下工作的压力范围,你每周都要在测压口接上仪表测量一回,一旦察觉到压力存在缓慢下降的趋向,就晓得或许有某个地方在暗暗地发生泄漏了,能够提前去更换密封件,从而防止一次突发的停机情况发生。

还有一个要点相当重要,图上会将所有滤芯的位置予以标明,同时也会标注出更换周期。可别小瞧了这个细微之处,在液压系统当中,超过70%的故障皆是由油液污染所引发的。只要你能够严格依照图上标示的周期去更换滤芯,并且清洗油箱,那就等同于给舵机增添了一份“健康保险”。这种依据图示来进行保养的方式,能使得你的设备稳定性以及寿命皆获得大幅度的提升。

选对舵机 你的创新就成功了一半

咱们交流了这么多内容,实际上都是基于一个前提条件,那就是你所运用的液压舵机自身是可靠的。当下市场上诸如“扁舵机”、“双出轴机器人舵机”这类新的产品类别,它们的故障分析图设计得更为符合人的使用习惯,将控制逻辑以及油路打造得更加一体化,进行排查的时候自然而然就会更加便利。在进行选型的最初阶段伟创动力,多去查看产品的故障分析图,挑选那些逻辑清晰、测点完备的型号,能够为你后续几年的运行维护节省难以计数的精力。

实际上,领会液压舵机的故障剖析图,好似掌握了一门外语,它能够使你与设备展开深度交谈。从被动的“救火队员”,转变为从容的“设备管家”,这种转变致使的不光是效率的提高,更是一种掌控感的得意。要是你正在研发一款运用到舵机的创新产品,打算知晓更详尽的选型提议或者不同厂家图纸的对照,随时能够前往我们官网溜达溜达,那里的资料库也许能给予你更多灵感和启发了。

商谈了这般许多,于此处就座的诸位身处实际工作期间,可曾遭遇过那种“对着图纸端详许久,问题依旧寻觅不到”的窘迫瞬间?当时你是怎样突破困局的呢?欢迎于评论区域分享一下你的独特经验,我们一道研习进取。

为所有产品提供动力单元

联系伟创动力产品专家,为你的产品推荐合适的驱动系统所需部件。

发送邮件
在线留言
WhatsApp
+86 0769 8399 3238
 
kpowerMap